ГОСТ 31843-2013
ГОСТ 31843-2013 Нефтяная и газовая промышленность. Компрессоры поршневые. Общие технические требования
Категории ГОСТ 31843-2013 по ОКС:- 75. Нефть, газ и смежное производство
 - 75.180. Оборудование для пром-ти
 - 75.180.20 Технологическое оборудование.
 
- Статус документа:
 - действует, введён в действие 01.02.2015
 
- Название на английском языке:
 - Pйtroleum and natural gas industries. Reciprocating compressors. General technical requirements
 
- Дата актуализации информации по стандарту:
 - 22.10.2025, в 20:06 (менее месяца назад)
 
- Вид стандарта:
 - Основополагающие стандарты
 
- Дата начала действия ГОСТа:
 - 2015-02-01
 
- Дата последнего издания документа:
 - 2015-09-29
 
- Число страниц:
 - 174
 
- Назначение ГОСТ 31843-2013:
 - Настоящий стандарт содержит минимальные требования для поршневых компрессоров и приводов к ним, используемых в нефтяной и газовой промышленности с цилиндрами со смазкой и без смазки. Настоящий стандарт может также по договоренности использоваться в других отраслях. Компрессоры, подпадающие под настоящий стандарт, включают в свой диапазон скорости от средней до низкой и пригодны для работы в экстремальных условиях. Сюда также включены относящиеся к ним системы подачи смазки, средства управления, контрольно-измерительная аппаратура, промежуточные охладители, выходные холодильники, устройства для подавления пульсации и другое оборудование. Сюда не входят встроенные газомоторные компрессорные агрегаты, блочные высокоскоростные съемные поршневые газовые компрессоры с механическим приводом, компрессоры с самодвижущимися поршнями однократного действия с резиновой манжетой, которые служат также в качестве ползунов, общестанционные воздушные компрессоры или компрессоры воздуха КИП и А, которые разрежаются с манометрическим давлением 9 бар и ниже. Сюда также не входят приводы газовых и паровых двигателей
 
- Документ разработан орг-ей:
 - Федеральное агентство по техническому регулированию и метрологии (Росстандарт)
 
- Документ принят орг-ей:
 - Межгосударственный Совет по стандартизации метрологии и сертификации, протокол №44-2013
 
- Ключевые слова документа:
 - поршневой компрессор, устройство подавления пульсации
 
Скачать ГОСТ 31843-2013 вы можете в следующих версиях:
В данный момент версий документа для скачивания не добавлено.
Мы стараемся пополнять базу документов еженедельно и из разных источников, в обозримом будущем версии для этого ГОСТа появятся.
Вы можете просмотреть online текст стандарта ГОСТ 31843-2013
Просмотреть текст ГОСТ 31843-2013Текст стандарта
- 
                            
                            страница 1
                         - 
                            
                            страница 2
                         - 
                            
                            страница 3
                         - 
                            
                            страница 4
                         - 
                            
                            страница 5
                         - 
                            
                            страница 6
                         - 
                            
                            страница 7
                         - 
                            
                            страница 8
                         - 
                            
                            страница 9
                         - 
                            
                            страница 10
                         - 
                            
                            страница 11
                         - 
                            
                            страница 12
                         - 
                            
                            страница 13
                         - 
                            
                            страница 14
                         - 
                            
                            страница 15
                         - 
                            
                            страница 16
                         - 
                            
                            страница 17
                         - 
                            
                            страница 18
                         - 
                            
                            страница 19
                         - 
                            
                            страница 20
                         - 
                            
                            страница 21
                         - 
                            
                            страница 22
                         - 
                            
                            страница 23
                         - 
                            
                            страница 24
                         - 
                            
                            страница 25
                         - 
                            
                            страница 26
                         - 
                            
                            страница 27
                         - 
                            
                            страница 28
                         - 
                            
                            страница 29
                         - 
                            
                            страница 30
                         - 
                            
                            страница 31
                         - 
                            
                            страница 32
                         - 
                            
                            страница 33
                         - 
                            
                            страница 34
                         - 
                            
                            страница 35
                         - 
                            
                            страница 36
                         - 
                            
                            страница 37
                         - 
                            
                            страница 38
                         - 
                            
                            страница 39
                         - 
                            
                            страница 40
                         - 
                            
                            страница 41
                         - 
                            
                            страница 42
                         - 
                            
                            страница 43
                         - 
                            
                            страница 44
                         - 
                            
                            страница 45
                         - 
                            
                            страница 46
                         - 
                            
                            страница 47
                         - 
                            
                            страница 48
                         - 
                            
                            страница 49
                         - 
                            
                            страница 50
                         - 
                            
                            страница 51
                         - 
                            
                            страница 52
                         - 
                            
                            страница 53
                         - 
                            
                            страница 54
                         - 
                            
                            страница 55
                         - 
                            
                            страница 56
                         - 
                            
                            страница 57
                         - 
                            
                            страница 58
                         - 
                            
                            страница 59
                         - 
                            
                            страница 60
                         - 
                            
                            страница 61
                         - 
                            
                            страница 62
                         - 
                            
                            страница 63
                         - 
                            
                            страница 64
                         - 
                            
                            страница 65
                         - 
                            
                            страница 66
                         - 
                            
                            страница 67
                         - 
                            
                            страница 68
                         - 
                            
                            страница 69
                         - 
                            
                            страница 70
                         - 
                            
                            страница 71
                         - 
                            
                            страница 72
                         - 
                            
                            страница 73
                         - 
                            
                            страница 74
                         - 
                            
                            страница 75
                         - 
                            
                            страница 76
                         - 
                            
                            страница 77
                         - 
                            
                            страница 78
                         - 
                            
                            страница 79
                         - 
                            
                            страница 80
                         - 
                            
                            страница 81
                         - 
                            
                            страница 82
                         - 
                            
                            страница 83
                         - 
                            
                            страница 84
                         - 
                            
                            страница 85
                         - 
                            
                            страница 86
                         - 
                            
                            страница 87
                         - 
                            
                            страница 88
                         - 
                            
                            страница 89
                         - 
                            
                            страница 90
                         - 
                            
                            страница 91
                         - 
                            
                            страница 92
                         - 
                            
                            страница 93
                         - 
                            
                            страница 94
                         - 
                            
                            страница 95
                         - 
                            
                            страница 96
                         - 
                            
                            страница 97
                         - 
                            
                            страница 98
                         - 
                            
                            страница 99
                         - 
                            
                            страница 100
                         - 
                            
                            страница 101
                         - 
                            
                            страница 102
                         - 
                            
                            страница 103
                         - 
                            
                            страница 104
                         - 
                            
                            страница 105
                         - 
                            
                            страница 106
                         - 
                            
                            страница 107
                         - 
                            
                            страница 108
                         - 
                            
                            страница 109
                         - 
                            
                            страница 110
                         - 
                            
                            страница 111
                         - 
                            
                            страница 112
                         - 
                            
                            страница 113
                         - 
                            
                            страница 114
                         - 
                            
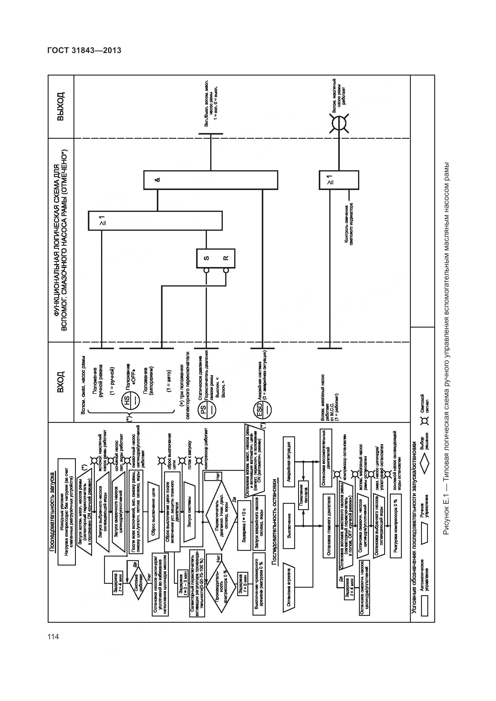
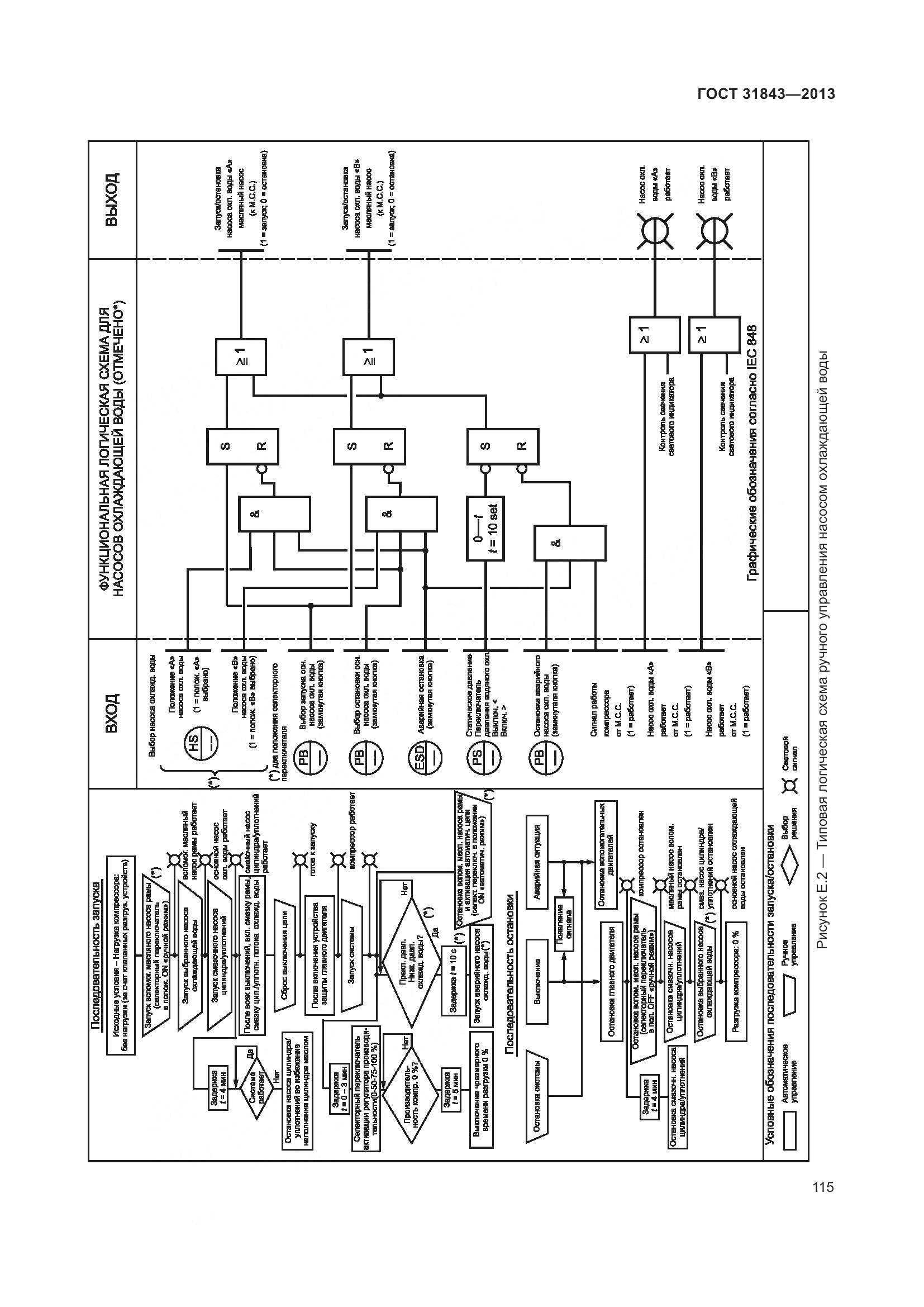
                            страница 115
                         - 
                            
                            страница 116
                         - 
                            
                            страница 117
                         - 
                            
                            страница 118
                         - 
                            
                            страница 119
                         - 
                            
                            страница 120
                         - 
                            
                            страница 121
                         - 
                            
                            страница 122
                         - 
                            
                            страница 123
                         - 
                            
                            страница 124
                         - 
                            
                            страница 125
                         - 
                            
                            страница 126
                         - 
                            
                            страница 127
                         - 
                            
                            страница 128
                         - 
                            
                            страница 129
                         - 
                            
                            страница 130
                         - 
                            
                            страница 131
                         - 
                            
                            страница 132
                         - 
                            
                            страница 133
                         - 
                            
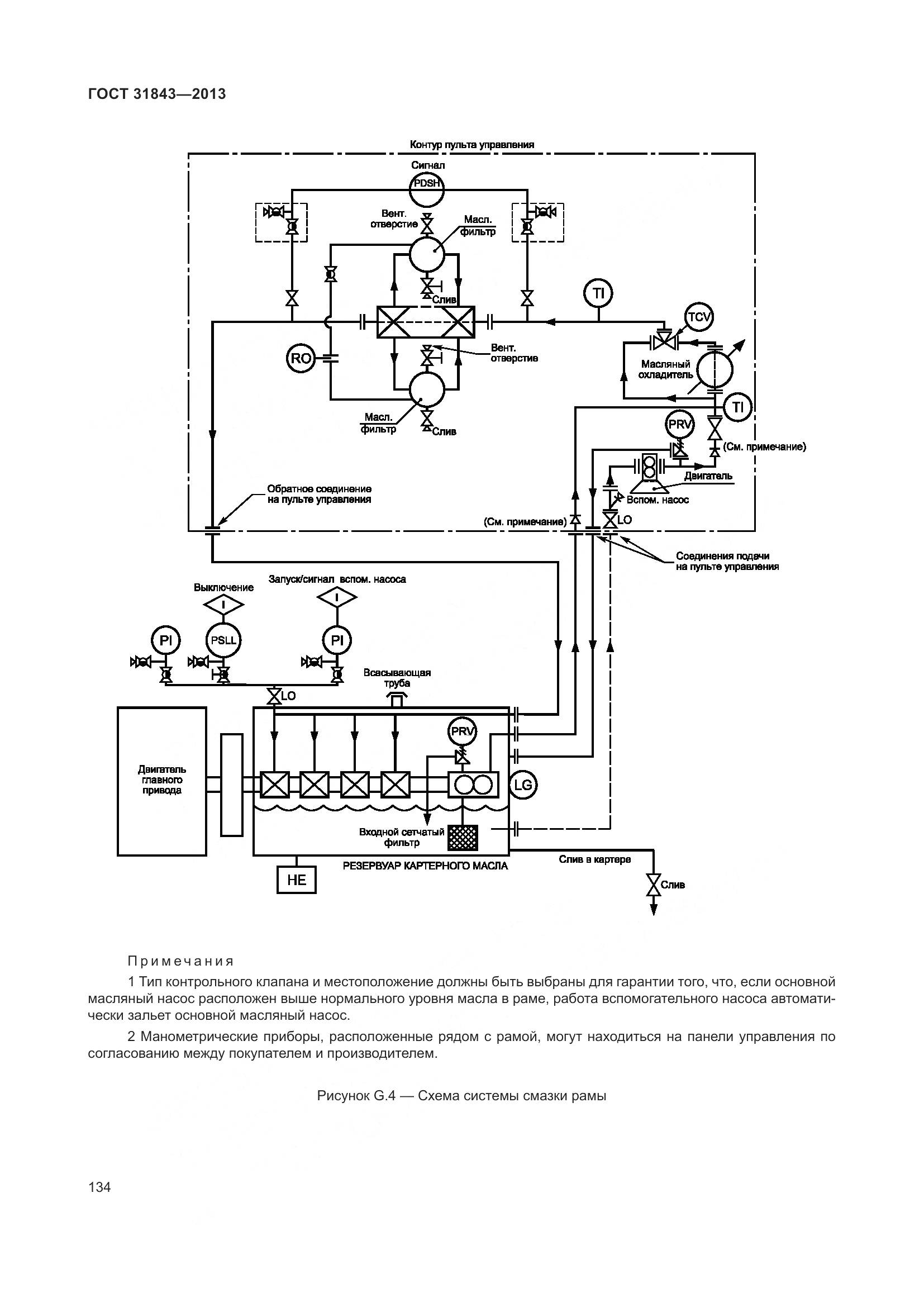
                            страница 134
                         - 
                            
                            страница 135
                         - 
                            
                            страница 136
                         - 
                            
                            страница 137
                         - 
                            
                            страница 138
                         - 
                            
                            страница 139
                         - 
                            
                            страница 140
                         - 
                            
                            страница 141
                         - 
                            
                            страница 142
                         - 
                            
                            страница 143
                         - 
                            
                            страница 144
                         - 
                            
                            страница 145
                         - 
                            
                            страница 146
                         - 
                            
                            страница 147
                         - 
                            
                            страница 148
                         - 
                            
                            страница 149
                         - 
                            
                            страница 150
                         - 
                            
                            страница 151
                         - 
                            
                            страница 152
                         - 
                            
                            страница 153
                         - 
                            
                            страница 154
                         - 
                            
                            страница 155
                         - 
                            
                            страница 156
                         - 
                            
                            страница 157
                         - 
                            
                            страница 158
                         - 
                            
                            страница 159
                         - 
                            
                            страница 160
                         - 
                            
                            страница 161
                         - 
                            
                            страница 162
                         - 
                            
                            страница 163
                         - 
                            
                            страница 164
                         - 
                            
                            страница 165
                         - 
                            
                            страница 166
                         - 
                            
                            страница 167
                         - 
                            
                            страница 168
                         - 
                            
                            страница 169
                         - 
                            
                            страница 170
                         - 
                            
                            страница 171
                         - 
                            
                            страница 172
                         - 
                            
                            страница 173
                         - 
                            
                            страница 174