ГОСТ Р 55162-2012
ГОСТ Р 55162-2012 Оборудование горно-шахтное. Молотки отбойные и пневматические. Требования безопасности и методы испытаний
Категории ГОСТ Р 55162-2012 по ОКС:- 73. Горное дело и полезные ископаемые
- 73.100. Горное оборудование
- 73.100.30 Оборудование для бурения и выемки грунта *включая оборудование для разработки морского дна *буровое оборудование для нефтяной промышленности см. 75.180.10
- Статус документа:
- действует, введён в действие 01.01.2014
- Название на английском языке:
- Mining equipment. Pneumatic hammers. Safety requirements and test methods
- Дата актуализации информации по стандарту:
- 21.10.2025, в 13:13 (менее месяца назад)
- Вид стандарта:
- временно не известен
- Дата начала действия ГОСТа:
- 2014-01-01
                            Коды документа ГОСТ Р 55162-2012:
                            
                                
                        
                        - Код ОКП:
- 314196
- Число страниц:
- 28
- Назначение ГОСТ Р 55162-2012:
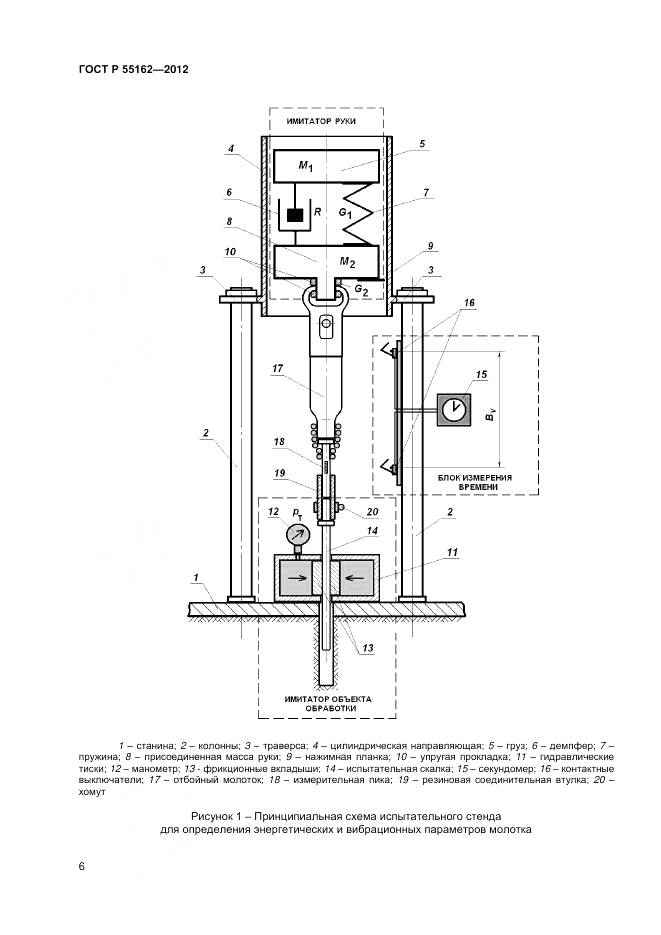
- Настоящий стандарт распространяется на пневматические отбойные молотки (ручные машины ударного действия) с энергией удара от 25 до 60 Дж, применяемые в горном производстве. Стандарт устанавливает требования к конструкции молотка, обеспечивающие его безопасную эксплуатацию, и лабораторные методы испытаний для определения энергетических, вибрационных и шумовых характеристик молотков в целях заявления и подтверждения этих характеристик в соответствии с действующими государственными нормативами. Полученные в ходе испытаний результаты могут быть использованы для сравнения различных моделей отбойных молотков, контроля их состояния после ремонта и оценки параметров молотков в реальных условиях эксплуатации
- Документ разработан орг-ей:
- Федеральное агентство по техническому регулированию и метрологии
- Ключевые слова документа:
- безопасность, вибрационная характеристика, воспроизводимость, заявление, испытания, молотки отбойные пневматические, оборудование горно-шахтное, подтверждение, стандарты, шумовая характеристика, энергия удара
Скачать ГОСТ Р 55162-2012 вы можете в следующих версиях:
Дата добавления:
                            Тип файла:
                            Загрузок:
                            Размер:
                            Ссылка на страницу загрузки:
                        
                                -
                                
                                
                            
                            23/01/2016 17:54
                            PDF с изображениями
                            0
                            
                                -
                                
                                
                            
                            
                                файл не найден
                                
                            
                        Текст стандарта
- 
                             страница 1 страница 1
- 
                             страница 2 страница 2
- 
                             страница 3 страница 3
- 
                             страница 4 страница 4
- 
                             страница 5 страница 5
- 
                             страница 6 страница 6
- 
                             страница 7 страница 7
- 
                             страница 8 страница 8
- 
                             страница 9 страница 9
- 
                             страница 10 страница 10
- 
                             страница 11 страница 11
- 
                             страница 12 страница 12
- 
                             страница 13 страница 13
- 
                             страница 14 страница 14
- 
                             страница 15 страница 15
- 
                             страница 16 страница 16
- 
                             страница 17 страница 17
- 
                             страница 18 страница 18
- 
                             страница 19 страница 19
- 
                             страница 20 страница 20
- 
                             страница 21 страница 21
- 
                             страница 22 страница 22
- 
                             страница 23 страница 23
- 
                             страница 24 страница 24
- 
                             страница 25 страница 25
- 
                             страница 26 страница 26
- 
                             страница 27 страница 27
- 
                             страница 28 страница 28