ГОСТ ISO 8840-2014 Огнеупоры неформованные. Определение кажущейся плотности зернистых материалов (плотности зерна)

Категории ГОСТ ISO 8840-2014 по ОКС:
Статус документа:
действует, введён в действие 01.09.2015
Название на английском языке:
Refractory materials. Determination of bulk density of granular materials (grain density)
Дата актуализации информации по стандарту:
22.10.2025, в 12:06 (сегодня)
Вид стандарта:
Стандарты на методы контроля
Дата начала действия ГОСТа:
2015-09-01
Дата последнего издания документа:
2015-01-12
Число страниц:
12
Назначение ГОСТ ISO 8840-2014:
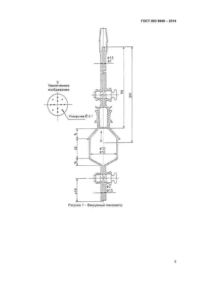
Настоящий стандарт устанавливает два метода определения кажущейся плотности зерен размером более 2 мм неформованных огнеупоров (далее - огнеупор): - ртутный вакуумный метод (применяют в качестве арбитражного метода); - метод адсорбции воды. Значения кажущейся плотности, полученные методами настоящего стандарта, в зависимости от состава огнеупора могут не совпадать. В протоколе испытаний для любого значения кажущейся плотности указывают метод определения
Документ разработан орг-ей:
Федеральное агентство по техническому регулированию и метрологии (Росстандарт)
Документ принят орг-ей:
Межгосударственный Совет по стандартизации метрологии и сертификации, протокол №69-П
Ключевые слова документа:
зернистые материалы, неформованные огнеупоры, плотность зерна
Нормативные ссылки, связанные с ГОСТ ISO 8840-2014:

Скачать ГОСТ ISO 8840-2014 вы можете в следующих версиях:

Дата добавления:
Тип файла:
Загрузок:
Размер:
-
23/01/2016 18:14
PDF с изображениями
0
-

Текст стандарта

  • ГОСТ ISO 8840-2014, страница 1 страница 1
  • ГОСТ ISO 8840-2014, страница 2 страница 2
  • ГОСТ ISO 8840-2014, страница 3 страница 3
  • ГОСТ ISO 8840-2014, страница 4 страница 4
  • ГОСТ ISO 8840-2014, страница 5 страница 5
  • ГОСТ ISO 8840-2014, страница 6 страница 6
  • ГОСТ ISO 8840-2014, страница 7 страница 7
  • ГОСТ ISO 8840-2014, страница 8 страница 8
  • ГОСТ ISO 8840-2014, страница 9 страница 9
  • ГОСТ ISO 8840-2014, страница 10 страница 10
  • ГОСТ ISO 8840-2014, страница 11 страница 11
  • ГОСТ ISO 8840-2014, страница 12 страница 12